CN   |  
首页 产品服务 推荐新品 华通智云系列物联网断路器

CFB3-80W系列

物联网断路器

智能空开(断路器)是以前空气开关除了能在断电,过载、短路这块形成一个安全机制以外,现在还能采集用电数据,感知用电量,从而能更好的去做节能用电。甚至于未来做电能的预测,根据用电习惯,预测出来当前,比如一个企业,当前可能需要更大的电力,这个时候整个电力调度里面,可以进行一些特殊的调度机制,从而保证整个电力的高效应用。

1、物联网断路器-组合式【电源网关+物联网断路器(电控与断路器组合)];

2、物联网断路器-独立式【电源网关+物联网断路器一体式];

物联网微断1P、1P+N、2P、3P、3P+N、4P带漏电保护、计量功能适用于交流50Hz/60Hz,额定电压230V、400V的配电网络中,用来分配电能和保护线路及电源设备免受过载、过欠电压、短路、漏电、过温等故障的危害。同时带有开放式通讯接口,可实现485串口、WIFI、4G、NB、Zigbb、LoRa等通讯方式。运用物联网与大数据技术实现用户侧智慧能源服务与节能管理。


CFB3-80W系列物联网断路器
CFB3-80W系列物联网断路器
CFB3-80W系列物联网断路器
介绍 文档 证书 相关产品
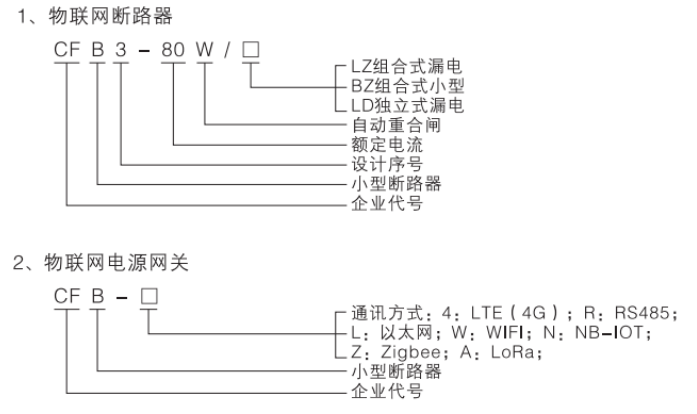
型号及含义

image.png

认证及实验报告等
产品目录:
分类列表:

35kV及以下解决方案

0.4kV电力系统解决方案

工业与民用建筑解决方案

新能源领域解决方案

轨道交通解决方案
海角社区 吃瓜91 51漫画 听泉鉴鲍 红桃国际